einstellung mech. laderegler
Re: einstellung mech. laderegler
[quote=MenrathU]
Hallo Andreas,
ich übersetze mal vom dargestellten neuen Schema (links des Pfeiles) nach dem DS-Erregerkreis (rechts davon):
V -> R
DF -> Exc
D- -> Masse
L -> L
15 -> BOB
B+ -> bei DS nicht vorhanden, muss über ein Relais bereitgestellt werden
S -> ebenfalls nicht vorhanden, Anschlus geht aus Schema hervor.[/quote]
danke Uwe
Andreas
Hallo Andreas,
ich übersetze mal vom dargestellten neuen Schema (links des Pfeiles) nach dem DS-Erregerkreis (rechts davon):
V -> R
DF -> Exc
D- -> Masse
L -> L
15 -> BOB
B+ -> bei DS nicht vorhanden, muss über ein Relais bereitgestellt werden
S -> ebenfalls nicht vorhanden, Anschlus geht aus Schema hervor.[/quote]
danke Uwe
Andreas
Re: einstellung mech. laderegler
Hallo,
Frage an die Kupferwürmer.
In folgendem Artikel wird beschreiben, wie der DS Laderegler funktioniert.
[attachment 7174 Capture.JPG]
Danach verstehe ich, dass:
- bei eingeschalteter Zündung sich die Batterie entleert
- eine Anlasswiederholsperre dadurch realisert wird, das der Zündschalter über die Ladekontrollleuchte geerdet wird.
Frage:
- Stimmt diese Beschreibung?
- Heißt das eine DS lässt sich nicht starten, wenn die Ladekontrollleuchte durchgebrannt ist?
- Die Lösung von Tom mit dem Hella Regler lässt ja diese Schaltung drin, im Gegensatz zu der Ford Lösung.
Danke und Gruß
Andreas
Frage an die Kupferwürmer.
In folgendem Artikel wird beschreiben, wie der DS Laderegler funktioniert.
[attachment 7174 Capture.JPG]
Danach verstehe ich, dass:
- bei eingeschalteter Zündung sich die Batterie entleert
- eine Anlasswiederholsperre dadurch realisert wird, das der Zündschalter über die Ladekontrollleuchte geerdet wird.
Frage:
- Stimmt diese Beschreibung?
- Heißt das eine DS lässt sich nicht starten, wenn die Ladekontrollleuchte durchgebrannt ist?
- Die Lösung von Tom mit dem Hella Regler lässt ja diese Schaltung drin, im Gegensatz zu der Ford Lösung.
Danke und Gruß
Andreas
- Thomas Held Verified
- Beiträge: 5081
- Registriert: Do 22. Jul 2004, 12:11
Re: einstellung mech. laderegler
Hallo Andreas,
nein, das stimmt so nicht. Der Masseanschluss von Ladekontrolllampe und Anlasstaster laeuft gemeinsam ueber das genannte Relais im Laderegler nach Masse. Anlassen geht also auch ohne Gluehlampe in der Ladekontrollanzeige.
Ich fahre seit 10 Jahren/100000 km im Alltag mit dem originalen mechanischen Laderegler (und originaler Kontaktzuendung...).
Gruss,
Tom
nein, das stimmt so nicht. Der Masseanschluss von Ladekontrolllampe und Anlasstaster laeuft gemeinsam ueber das genannte Relais im Laderegler nach Masse. Anlassen geht also auch ohne Gluehlampe in der Ladekontrollanzeige.
Ich fahre seit 10 Jahren/100000 km im Alltag mit dem originalen mechanischen Laderegler (und originaler Kontaktzuendung...).
Gruss,
Tom
Gruß
Tom
Tom
Re: einstellung mech. laderegler
Hallo,
in der Beschreibung stimmt nicht, dass die Erregerwicklung, also der Rotor, bei stehendem Motor gegen Masse kurzgeschlossen wird.
in der Beschreibung stimmt nicht, dass die Erregerwicklung, also der Rotor, bei stehendem Motor gegen Masse kurzgeschlossen wird.
Beste Grüße, Uwe
Re: einstellung mech. laderegler
[quote=anieder]
- bei eingeschalteter Zündung sich die Batterie entleert
[/quote]
stimmt, ist aber egal, denn bei kontaktzündung gilt:
nie die zündung bei stehendem motor eingeschaltet lassen!!
wenn zufällig der unterbrecher geschlossen ist, dann macht deine zündspule nach ein paar minuten die grätsche.
dann--> schieben
grüße
thomas
- bei eingeschalteter Zündung sich die Batterie entleert
[/quote]
stimmt, ist aber egal, denn bei kontaktzündung gilt:
nie die zündung bei stehendem motor eingeschaltet lassen!!
wenn zufällig der unterbrecher geschlossen ist, dann macht deine zündspule nach ein paar minuten die grätsche.
dann--> schieben
grüße
thomas
---
Re: einstellung mech. laderegler
Hallo,
stimmt. Wobei eine 123 das wiederum entschärft....ohne diskutieren zu wollen ob die an sich Sinn macht
Dann stimmt das Schaltdiagram des Autors aber auch nicht.
[attachment 7196 Capture.JPG]
Gibt es ein Besseres?
Was sind eigentlich genau die Unterschiede zwischen bvm und bvh was den Starter angeht, bzw. wo wäre der dokumentiert?
Danke und Gruß
Andreas
stimmt. Wobei eine 123 das wiederum entschärft....ohne diskutieren zu wollen ob die an sich Sinn macht
Dann stimmt das Schaltdiagram des Autors aber auch nicht.
[attachment 7196 Capture.JPG]
Gibt es ein Besseres?
Was sind eigentlich genau die Unterschiede zwischen bvm und bvh was den Starter angeht, bzw. wo wäre der dokumentiert?
Danke und Gruß
Andreas
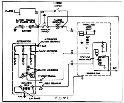
Re: einstellung mech. laderegler
Das Bild in Deinem Anhang stimmt mit einer einzigen Ausnahme:
Der Ausgang für das Ladekontrollrelais liegt nicht im Stern der Wicklungen sondern an einem (beliebigen) Wicklungsende an den Dioden!
Zudem gibt es je nach Ausführung noch nicht eingezeichnete Sicherungen.
Das Bild passt (vom kleinen Fehler abgesehen) für alle Modelle mit Start-Relais am Plus-Pol. Hier wird gestartet indem der zweite Kontakt dieses Relais‘ am Plus-Pol gegen Masse geschaltet wird. Dies geschieht eben (über den Startkontakt) über den Relais-Kontakt für die Ladekontrolle, wodurch ein Eingreifen des Starters bei laufendem Motor verhindert wird, und zwar genau genommen sobald bei der LIMA an einer Wicklung eine ausreichende Spannung zum Schalten des Relais für die Ladekontrollleuchte anliegt.
Ohne Starterrelais am Pluspol liegt der Startkontakt am Pluspol, und verbindet das ‚dünne Kabel‘ zum Starten mit ‚12V‘.
L.G.
Dietmar
Der Ausgang für das Ladekontrollrelais liegt nicht im Stern der Wicklungen sondern an einem (beliebigen) Wicklungsende an den Dioden!
Zudem gibt es je nach Ausführung noch nicht eingezeichnete Sicherungen.
Das Bild passt (vom kleinen Fehler abgesehen) für alle Modelle mit Start-Relais am Plus-Pol. Hier wird gestartet indem der zweite Kontakt dieses Relais‘ am Plus-Pol gegen Masse geschaltet wird. Dies geschieht eben (über den Startkontakt) über den Relais-Kontakt für die Ladekontrolle, wodurch ein Eingreifen des Starters bei laufendem Motor verhindert wird, und zwar genau genommen sobald bei der LIMA an einer Wicklung eine ausreichende Spannung zum Schalten des Relais für die Ladekontrollleuchte anliegt.
Ohne Starterrelais am Pluspol liegt der Startkontakt am Pluspol, und verbindet das ‚dünne Kabel‘ zum Starten mit ‚12V‘.
L.G.
Dietmar
-
dickesauto Verified
- Beiträge: 3
- Registriert: Di 8. Jul 2014, 12:30
Re: einstellung mech. laderegler
Hi tomsail,
würde gern meinen Laderegler auch umbauen, leider funktioniert dein Link nicht mehr. Gibt es eine Möglich die Anleitung zu Bekommen?
Gruß
Claus
würde gern meinen Laderegler auch umbauen, leider funktioniert dein Link nicht mehr. Gibt es eine Möglich die Anleitung zu Bekommen?
Gruß
Claus
Re: einstellung mech. laderegler
Hallo Thomas,
der Chat ist zwar schon 10 Jahre her, vielleicht kannst du mir trotzdem helfen. Ich suche für meine D-Spezial einen Ladestromregler Ducellier 8360A. Wenn ich den Chat richtig interpretiere, hattest du zumindest damals noch 2 davon. Solltest du noch einen mit einwandfreier Funktion haben, wäre ich sehr daran interessiert.
Herzliche Grüße aus Marburg
Ralph
Mob 0172 7205313
der Chat ist zwar schon 10 Jahre her, vielleicht kannst du mir trotzdem helfen. Ich suche für meine D-Spezial einen Ladestromregler Ducellier 8360A. Wenn ich den Chat richtig interpretiere, hattest du zumindest damals noch 2 davon. Solltest du noch einen mit einwandfreier Funktion haben, wäre ich sehr daran interessiert.
Herzliche Grüße aus Marburg
Ralph
Mob 0172 7205313
Re: einstellung mech. laderegler
Du hast PN,
Wolfgang
Wolfgang