Lima mit integriertem Regler - Anschlüsse?
-
DS20_break Verified
- Beiträge: 3522
- Registriert: Mo 30. Aug 2010, 23:10
Re: Lima mit integriertem Regler - Anschlüsse
Ich hab diesen thread ausgegraben, weil ich folgenden Fehler habe:
Ich hab die 70A Drehstromlima mit eingebautem Regler und somit mit den 2 Anschlüssen B+ und D+. Der Originalregler ist abgebaut. Das ganze hat jetzt auch ca. 5 Jahre tadellos funktioniert. Bei Zündung an geht die gelbe Kontrollleuchte an. Wenn der Motor läuft ging die Lampe aus.
Bei der letzten Fahrt ist mir auch nichts weiter aufgefallen. Heute wollte ich mal wieder schweben, dreh den Zündschlüssel rum, gelbe Lampe bleibt aus, Motor startet und läuft und die gelbe bleibt aus. Messen der Batteriespannung ergibt keinen Unterschied zwischen laufendem und stehendem Motor! Also wird nicht geladen. Die Birne der Ladekontrolle ist ok, hab ich geprüft.
Wenn ich das D+ Kabel bei eingeschalteter Zündung an Masse halte, müsste da nicht die gelbe brennen? Tut sie aber nicht.
Und wenn ich den Widerstand des D+ Kontakts an der Lima gegen Masse messe, müsste da nicht 0 Ω rauskommen? Ich messe aber 2,4 kΩ.
Mach ich da einen gedanklichen Fehler oder ist die Lima defekt oder habe ich den Kupferwurm im Kabel oder im Instrumentenblock?
Ich hab die 70A Drehstromlima mit eingebautem Regler und somit mit den 2 Anschlüssen B+ und D+. Der Originalregler ist abgebaut. Das ganze hat jetzt auch ca. 5 Jahre tadellos funktioniert. Bei Zündung an geht die gelbe Kontrollleuchte an. Wenn der Motor läuft ging die Lampe aus.
Bei der letzten Fahrt ist mir auch nichts weiter aufgefallen. Heute wollte ich mal wieder schweben, dreh den Zündschlüssel rum, gelbe Lampe bleibt aus, Motor startet und läuft und die gelbe bleibt aus. Messen der Batteriespannung ergibt keinen Unterschied zwischen laufendem und stehendem Motor! Also wird nicht geladen. Die Birne der Ladekontrolle ist ok, hab ich geprüft.
Wenn ich das D+ Kabel bei eingeschalteter Zündung an Masse halte, müsste da nicht die gelbe brennen? Tut sie aber nicht.
Und wenn ich den Widerstand des D+ Kontakts an der Lima gegen Masse messe, müsste da nicht 0 Ω rauskommen? Ich messe aber 2,4 kΩ.
Mach ich da einen gedanklichen Fehler oder ist die Lima defekt oder habe ich den Kupferwurm im Kabel oder im Instrumentenblock?
"Mach Dir keine Gedanken, wenn sie nicht auf Realität beruhen!"
erdgebundene Grüße,
Hardy
erdgebundene Grüße,
Hardy
-
Guido ID19
- Beiträge: 351
- Registriert: Sa 22. Feb 2014, 19:46
Re: Lima mit integriertem Regler - Anschlüsse
Kontrolier mal alle Sicherungen , eventuell ist etwas korodiert.
Gruß
Guido
Gruß
Guido
-
DS20_break Verified
- Beiträge: 3522
- Registriert: Mo 30. Aug 2010, 23:10
Re: Lima mit integriertem Regler - Anschlüsse
Hallo Guido,
alle Sicherungen (4 Stück) 0 Ω, bei den 2 für + zeigen oben und unten gleiche Spannung (Abweichung in 1/100 V).
alle Sicherungen (4 Stück) 0 Ω, bei den 2 für + zeigen oben und unten gleiche Spannung (Abweichung in 1/100 V).
"Mach Dir keine Gedanken, wenn sie nicht auf Realität beruhen!"
erdgebundene Grüße,
Hardy
erdgebundene Grüße,
Hardy
-
DS20_break Verified
- Beiträge: 3522
- Registriert: Mo 30. Aug 2010, 23:10
Re: Lima mit integriertem Regler - Anschlüsse
Die LiMa ist zum Glück (wegen des Preises) ok. Ein Kabel von D+ über ein externes Ladekontrollbirnchens zum Batterie + bringt es an das Tageslicht. Birnchen leuchtet, bei laufendem Motor geht es aus und die Batteriespannung steigt auf 14,x V.
Also Kabelbaum, Zündschalter und Instrumententräger durchmessen. Besonders unangenehm das Lenkradschloß.
Also Kabelbaum, Zündschalter und Instrumententräger durchmessen. Besonders unangenehm das Lenkradschloß.
"Mach Dir keine Gedanken, wenn sie nicht auf Realität beruhen!"
erdgebundene Grüße,
Hardy
erdgebundene Grüße,
Hardy
-
DS20_break Verified
- Beiträge: 3522
- Registriert: Mo 30. Aug 2010, 23:10
Re: Lima mit integriertem Regler - Anschlüsse
Problem geklärt und gelöst. Die Fassung der Ladekontrollbirne hatte keinen sauberen Kontakt zur Leiterplatte des Instrumententrägers.
"Mach Dir keine Gedanken, wenn sie nicht auf Realität beruhen!"
erdgebundene Grüße,
Hardy
erdgebundene Grüße,
Hardy
Re: Lima mit integriertem Regler - Anschlüsse?
Hallo Hardy
Da kannst du dir ja selbst Fragen stellen und beantworten. Ein Forum Perpetuum mobile.
Gut dass du es gefunden hast
Gruß
Andreas
Da kannst du dir ja selbst Fragen stellen und beantworten. Ein Forum Perpetuum mobile.
Gut dass du es gefunden hast
Gruß
Andreas
-
DS20_break Verified
- Beiträge: 3522
- Registriert: Mo 30. Aug 2010, 23:10
Re: Lima mit integriertem Regler - Anschlüsse?
tja, wusste wohl mal keiner besser 
"Mach Dir keine Gedanken, wenn sie nicht auf Realität beruhen!"
erdgebundene Grüße,
Hardy
erdgebundene Grüße,
Hardy
Re: Lima mit integriertem Regler - Anschlüsse?
Hallo!
Ein Hinweis zu den Anschlüssen:
Meiner Meinung nach ist ein oben schon genanntes Zusatzrelais bei Halbautomaten zwingend einzubauen!
Grund: der originale externe Regler hat ja ein neben der eigentlichen Regelung ein Relais (Öffner), das extra die Masse für die Ladekontrolleuchte und das Anlasserrelais (das große am Pluspol der Batterie) schaltet. Bei stehendem Motor ist die Masse da, wenn die Lima läuft zieht das Relais an und schaltet die Masse weg. Dadurch erlischt die Ladekontrolleuchte (da keine Masse mehr), und das Anlasserrelais läßt sich nicht mehr vom Schalthebel fernbetätigen (da keine Masse mehr). Somit kann man bei laufendem Motor nicht versehentlich mit dem Schalthebel den Anlasser betätigen.
Das Problem ist nun, daß ohne Zwischenrelais bei der Lima mit integriertem Regler die Masse für Kontrollampe und Anlasserrelais bei stehender Lima (= nicht laufender Motor) indirekt über die Hilfserregerdioden der neuen Lima kommt.
Diese Dioden sind aber recht knapp bemessen, ich konnte den Typ nicht erkennen aber vom Durchmesser her sind es 1N400x o.ä. - die können nur 1A Vorwärtsstrom.
Das Anlasserrelais zieht aber ca. 2,6 A. Das überleben die Dioden nicht.
Bei späteren Handschaltern gibt es das Anlasserrelais am Pluspol gar nicht mehr, hier wird nur die Ladekontrollampe gespeist. Unkritisch, die zieht so knapp 160mA. Da kann man wie in den Anleitungen beschrieben alles ohne Relais verkabeln.
Zur Untermalung ein paar Bilder.
So sieht das original aus. Nicht wundern, Bild ist vom SM, in den DS-Büchern habe ich eine enstprechende Abbildung nicht gefunden. Ist aber identisch, nur der Anschluss Anlasserrelais ist nicht eingezeichnet.
[attachment 16674 NeueLima_clip_image021.jpg]
Die Klemme "R" speist das erwähnte Relais im externen Regler. Das ist ein Öffner, der "L" mit Masse verbindet. Und an L hängt halt die erwähnte Ladekontrolleuchte, sowie die Masseseite der Anlasserrelaisspule.
(Interessanterweise ist die Klemme R eine direkter Windungsabgrff einer der drei Phasen der Lima. Das originale Relais läuft also mit Wechselstrom.)
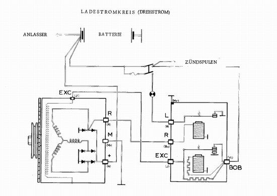
Hier mal ein Prinzipschaltbild der Lima mit integriertem Regler. D+ wird von den drei Hilfsdioden gespeist (Hilfsgleichrichter).
Quelle Wikipedia (https://de.wikipedia.org/wiki/Lichtmaschine):

Bei stehender Lima kommt die Masse für die Ladekontrolleuchte über den Hilfsgleichrichter und die Minusdioden der Gleichrichtung der Lima-Wicklungen.
Gruß Michael
Ein Hinweis zu den Anschlüssen:
Meiner Meinung nach ist ein oben schon genanntes Zusatzrelais bei Halbautomaten zwingend einzubauen!
Grund: der originale externe Regler hat ja ein neben der eigentlichen Regelung ein Relais (Öffner), das extra die Masse für die Ladekontrolleuchte und das Anlasserrelais (das große am Pluspol der Batterie) schaltet. Bei stehendem Motor ist die Masse da, wenn die Lima läuft zieht das Relais an und schaltet die Masse weg. Dadurch erlischt die Ladekontrolleuchte (da keine Masse mehr), und das Anlasserrelais läßt sich nicht mehr vom Schalthebel fernbetätigen (da keine Masse mehr). Somit kann man bei laufendem Motor nicht versehentlich mit dem Schalthebel den Anlasser betätigen.
Das Problem ist nun, daß ohne Zwischenrelais bei der Lima mit integriertem Regler die Masse für Kontrollampe und Anlasserrelais bei stehender Lima (= nicht laufender Motor) indirekt über die Hilfserregerdioden der neuen Lima kommt.
Diese Dioden sind aber recht knapp bemessen, ich konnte den Typ nicht erkennen aber vom Durchmesser her sind es 1N400x o.ä. - die können nur 1A Vorwärtsstrom.
Das Anlasserrelais zieht aber ca. 2,6 A. Das überleben die Dioden nicht.
Bei späteren Handschaltern gibt es das Anlasserrelais am Pluspol gar nicht mehr, hier wird nur die Ladekontrollampe gespeist. Unkritisch, die zieht so knapp 160mA. Da kann man wie in den Anleitungen beschrieben alles ohne Relais verkabeln.
Zur Untermalung ein paar Bilder.
So sieht das original aus. Nicht wundern, Bild ist vom SM, in den DS-Büchern habe ich eine enstprechende Abbildung nicht gefunden. Ist aber identisch, nur der Anschluss Anlasserrelais ist nicht eingezeichnet.
[attachment 16674 NeueLima_clip_image021.jpg]
Die Klemme "R" speist das erwähnte Relais im externen Regler. Das ist ein Öffner, der "L" mit Masse verbindet. Und an L hängt halt die erwähnte Ladekontrolleuchte, sowie die Masseseite der Anlasserrelaisspule.
(Interessanterweise ist die Klemme R eine direkter Windungsabgrff einer der drei Phasen der Lima. Das originale Relais läuft also mit Wechselstrom.)
Hier mal ein Prinzipschaltbild der Lima mit integriertem Regler. D+ wird von den drei Hilfsdioden gespeist (Hilfsgleichrichter).
Quelle Wikipedia (https://de.wikipedia.org/wiki/Lichtmaschine):

Bei stehender Lima kommt die Masse für die Ladekontrolleuchte über den Hilfsgleichrichter und die Minusdioden der Gleichrichtung der Lima-Wicklungen.
Gruß Michael
Re: Lima mit integriertem Regler - Anschlüsse?
Hallo,
um es noch mal zu konkretisieren, es gibt mehrere Möglichkeiten das bei einem Halbautomaten zu lösen:
1. das erwähnte Zusatzrelais:
Die Spule des Relais parallel zur Ladekontrolleuchte anschließen. Über den Kontakt des Relais (Schließer) den Massekontakt des Schalters am Gangwähler führen. Der kriegt dann also nur Masse wenn das Relais angezogen ist.
Unterbringen läßt sich das z.B. beim Kombiinstrument/unter dem Deckel der Lenksäulenverkleidung.
Vorteil: Die Funktion der Anlasswiederholsperre. Über den Gangwähler läßt sich der Anlasser dann nur bei Zündung ein betätigen, und man kann bei laufendem Motor nicht versehentlich über den Gangwähler den Anlasser betätigen.
Nachteil: ein bißchen mehr Aufwand
2. feste Masse:
Den Schalter des Gangwähler fest auf Masse legen.
Vorteil: einfacher
Nachteil: keine Anlasswiederholsperre.
Hauptsache, die Masse des Anlassschalters am Gangwähler hängt nicht an D+ !
Viele Grüße,
Michael
um es noch mal zu konkretisieren, es gibt mehrere Möglichkeiten das bei einem Halbautomaten zu lösen:
1. das erwähnte Zusatzrelais:
Die Spule des Relais parallel zur Ladekontrolleuchte anschließen. Über den Kontakt des Relais (Schließer) den Massekontakt des Schalters am Gangwähler führen. Der kriegt dann also nur Masse wenn das Relais angezogen ist.
Unterbringen läßt sich das z.B. beim Kombiinstrument/unter dem Deckel der Lenksäulenverkleidung.
Vorteil: Die Funktion der Anlasswiederholsperre. Über den Gangwähler läßt sich der Anlasser dann nur bei Zündung ein betätigen, und man kann bei laufendem Motor nicht versehentlich über den Gangwähler den Anlasser betätigen.
Nachteil: ein bißchen mehr Aufwand
2. feste Masse:
Den Schalter des Gangwähler fest auf Masse legen.
Vorteil: einfacher
Nachteil: keine Anlasswiederholsperre.
Hauptsache, die Masse des Anlassschalters am Gangwähler hängt nicht an D+ !
Viele Grüße,
Michael
Re: Lima mit integriertem Regler - Anschlüsse?
Da der neue Regler an der Lima sitzt,
kann man auch das Relais für die Wiederholsperre im alten Regler weiternutzen, sozusagen Variante 1a und sieht völlig orgenal aus.
kann man auch das Relais für die Wiederholsperre im alten Regler weiternutzen, sozusagen Variante 1a und sieht völlig orgenal aus.
MsG
Hans

Hans