Funktionsprüfung Niederdruckpumpe Ur-DS

Diskussionen rund um's Thema...
Benutzeravatar
Robert Verified
Beiträge: 3602
Registriert: Mo 31. Jan 2005, 00:41

Re: Funktionsprüfung Niederdruckpumpe Ur-DS

Beitrag von Robert Verified »

Ich verstehe es so, wenn der Korrektor das Problem sein sollte, würde auch die Handkupplung nicht mehr funktionieren, darüber wissen wir allerdings nichts.

Grüsse
Robert
'59 DS 19/'66 ID 19/'68 DS 21 Pallas/'71 SM /'71 SM in Arbeit/'84 Renault R4F6 in Arbeit/'96 Saab 900 CV/'98 BMW 1100 GS
M. Ferchaud
Beiträge: 2168
Registriert: Mi 13. Jan 2010, 21:45

Re: Funktionsprüfung Niederdruckpumpe Ur-DS

Beitrag von M. Ferchaud »

Doch, die Handkupplung funktioniert.
Benutzeravatar
Robert Verified
Beiträge: 3602
Registriert: Mo 31. Jan 2005, 00:41

Re: Funktionsprüfung Niederdruckpumpe Ur-DS

Beitrag von Robert Verified »

Hallo Henning,

ich habe mir noch ein paar Gedanken ob des Tarierventils gemacht. Das Ventil sorgt ja offensichtlich dafür, dass das Lecköl nicht "einfach so" aus dem Rücklauf sickern kann wie bei den anderen hydraulischen Komponenten, bei denen im Rücklauf stets LHS und Luft gemischt laufen. Es geht also darum, dass im Leckölbereich des Schaltblocks LHS ohne Luftbeimischung vorhanden ist, was die Voraussetzung für das Funktionieren des Niederdruckkreislaufs ist. Wenn das Ventil freien Durchgang hat, bekommst Du Luft in die ND-Pumpe, wenn es verstopft ist, könnte es sein, dass die Pumpe zuviel Gegendruck hat und den 38er Kolben nicht bewegen kann. Nimm doch einfach mal den Schlauch am Ventil ab und schau, ob da im Betrieb was rauskommt. Eine Prüfung des Ventils könnte ich mir mit einer Rennradpumpe mit Manometer vorstellen.

Viele Grüsse
Robert
'59 DS 19/'66 ID 19/'68 DS 21 Pallas/'71 SM /'71 SM in Arbeit/'84 Renault R4F6 in Arbeit/'96 Saab 900 CV/'98 BMW 1100 GS
Jürgen Verified
Beiträge: 1156
Registriert: Fr 24. Jan 2003, 18:29
Wohnort: Braunschweig

Re: Funktionsprüfung Niederdruckpumpe Ur-DS

Beitrag von Jürgen Verified »

Hallo Henning,

du hast ja schon viele Antworten und Dokumente erhalten. Vielleicht helfen dir diese ja auch noch weiter:

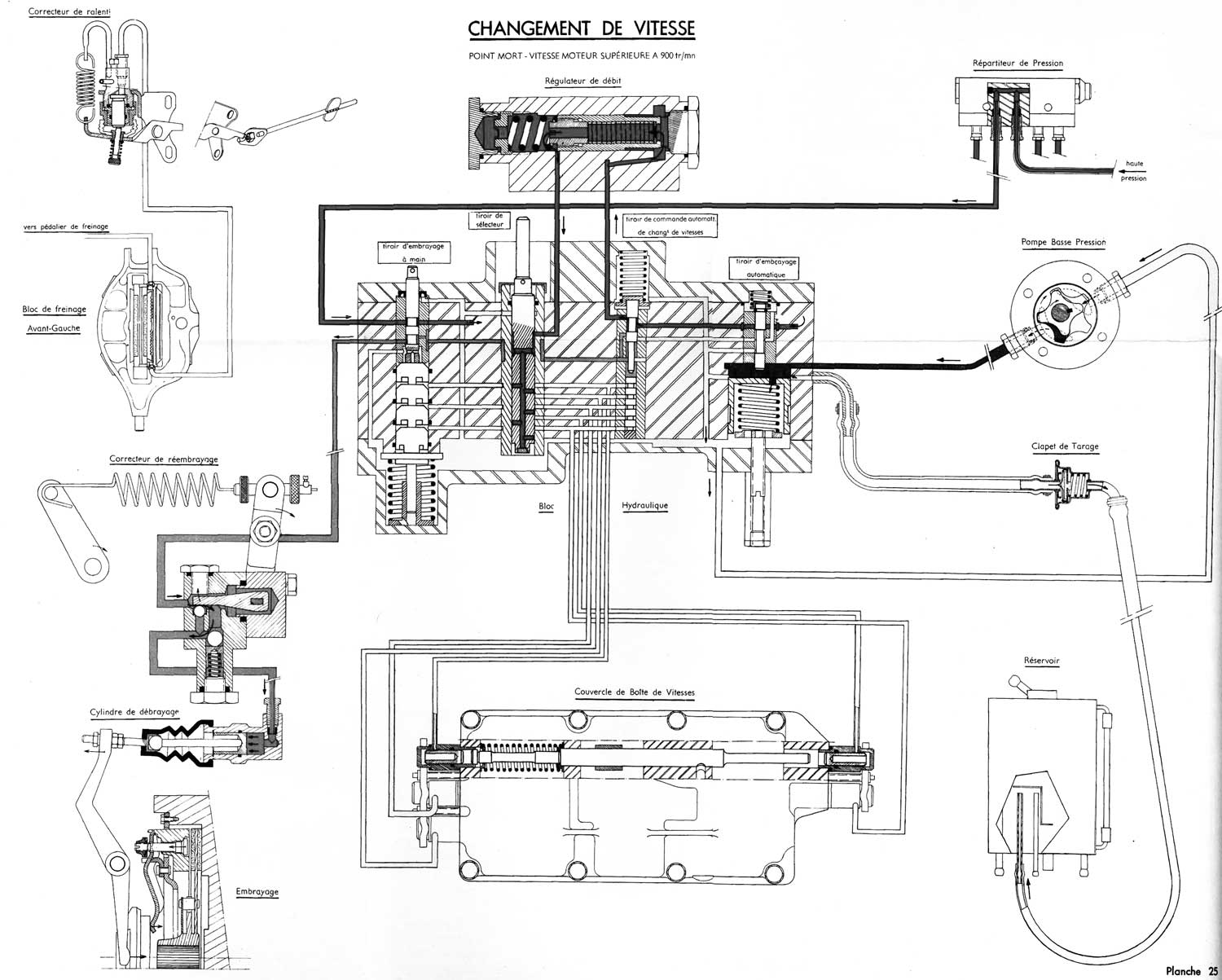
[attachment 13591 Schema_Schaltung.jpg]
Gesamtschema Schaltung

[attachment 13592 Schaltblock.jpg]
Schaltblock

[attachment 13593 ND-Pumpe.jpg]
Niederdruckpumpe

2016 habe ich die 58er DS19 meines Bruders nach ~20 Jahren Standzeit wieder in Betrieb genommen. Eines der ersten Probleme war eine undichte ND-Pumpe. Diese habe ich dann zerlegt, gereinigt, die beiden O-Ringe ersetzt und wieder zusammengebaut. Bei weiteren Untersuchungen fand ich dann das nicht öffnende Druckhalteventil im Rücklauf. Dadurch ist dann der Rücklaufdruck soweit angestiegen, dass die Gleitringdichtungen in der ND-Pumpe abhoben und Öl herauslief. Die Undichtigkeit war also Folge des nicht öffnenden Rücklaufventils. Dies ließ sich dann mit einem Stift aufstossen und hat dann auch wieder richtig funktioniert und die ND-Pumpe hat nicht mehr geleckt.
In Anlehnung an die in der Rep.anl. dargestellte Kontrolle:
[attachment 13594 Druckmessung.jpg]
habe ich dann mit diesem einfachen Adapter zwischen dem oberen Rohr der ND-Pumpe und dem Gummischlauch
[attachment 13595 Adapter.jpg]
und diesem Manometer
[attachment 13596 Manometer.jpg]
den Ausgangsdruck gemessen. Leider habe ich den Aufbau damals nicht fotografiert. Durch den transparenten Schlauch ist auch der Ölstrom im ND-Kreis sichtbar.
Auch durch die hier https://www.dsclub.de/forum/read.php?1,51735,118877#msg-118877 beschriebene Problematik habe ich mich intensiv mit den Funktionen des Schaltblocks befasst und diese weitgehend verstanden.
Mit steigendem Ölstrom der ND-Pumpe (dieser ist proportional zur Motordrehzahl) übt der 38er Kolben im Schaltblock (SB) übt der große Kolben immer weniger Kraft auf den Schieber (in der Zeichnung rechts oben) darüber aus. Dieser Schieber regelt den Druck im Kupplungszylinder, mit fallendem Druck schließt die Kupplung entsprechend der ansteigenden Motordrehzahl. Bei über etwa 1200 U/min hebt der 38er Kolben von den Schieber ab und hat damit keinen Einfluss mehr auf den Kupplungsdruck.
In der SB-Zeichnung in der 2. von rechts-Ebene Schieber gibt den Kupplungsdruck nur dann zum Kupplungszylinder frei, wenn ein beliebiger Gang geschaltet ist und in dem entsprechenden Schaltzylinder mehr als 85 bar Druck herrscht.
Dateianhänge
Manometer.jpg
Adapter.jpg
Druckmessung.jpg
ND-Pumpe.jpg
Schaltblock.jpg
Schema_Schaltung.jpg
Gruß Jürgen
M. Ferchaud
Beiträge: 2168
Registriert: Mi 13. Jan 2010, 21:45

Re: Funktionsprüfung Niederdruckpumpe Ur-DS

Beitrag von M. Ferchaud »

Hallo Jürgen,

vielen Dank für Deine Ausführungen.

Das Funktionsprinzip hatte ich auch genauso verstanden, wie Du es beschreibst.

Wenn ich das aus der Zeichnung "Schaltblock" richtig herauslese, sollte der Druck im Niederdruckkreislauf zwischen 0,8 - 2,8 bar betragen.

Ist das eine offizielle Angabe?

Das mit dem Druckhalteventil klingt schlüssig. Wahrscheinlich war es durch die lange Standzeit verklebt oder festgerostet?

So komplex ist dieses Bauteil ja nicht. Ist ja im Prinzip nur ein Metallteller mit einer Dichtung, der von einer Feder gegen die Innenwand des Gehäuses gedrückt wird. Das Gehäuse ist gebördelt, wie es aussieht.
Antworten